新聞資訊
海量資訊實時呈現
SW-LIMS為煤化工生產企業煤質數據分析提供助力
2022-06-07
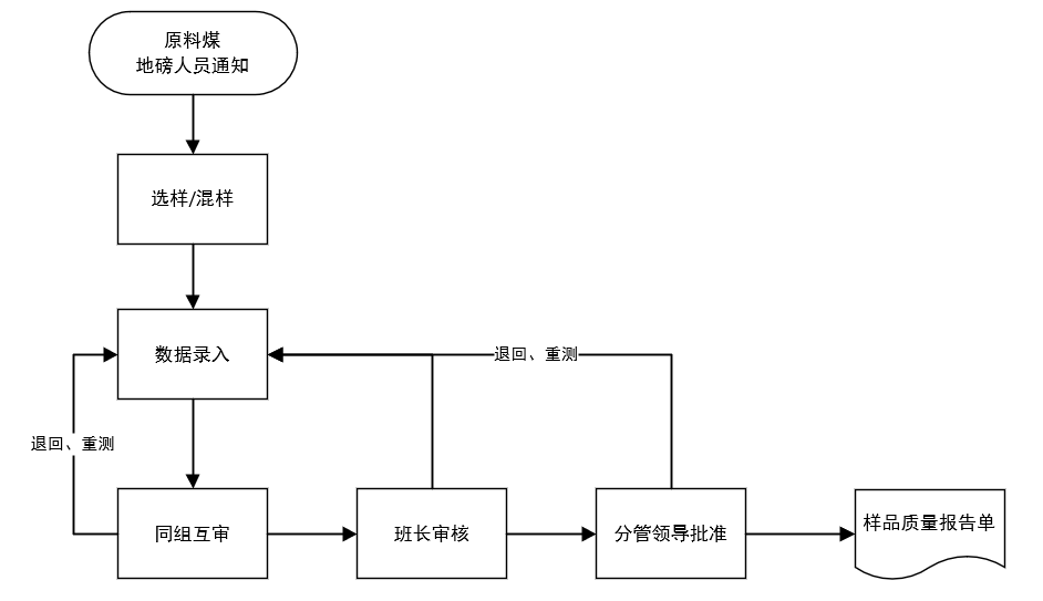
煤炭資源作為我國的基礎性能源,仍然在我國各個領域中被普遍應用,在我國的經濟發展中具有重要的作用。通過對化工生產企業現場的走訪和調查,了解到當前化工生產企業對于煤化工行業煤質數據分析主要存在原料煤入廠抽檢樣品信息傳遞難、樣品管理不規范、手寫標簽格式不統一、數據難以追溯等問題。 圖1:煤化工企業原煤入廠檢測流程 此外,SW-LIMS系統可以同一設備多條檢驗數據,同時上傳系統,重要數據(發熱量),通過系統自動計算所得,不用重復錄入,按照需要報出的分析項目,統一展示,便于查詢,且考慮到現場可能沒有局域網,SW-LIMS移動平臺通過互聯網連接,實時打印分析小票。 綜上:煤炭作為我國的傳統能源在相當長的時間里是不能退出歷史舞臺的,但經過數年的開采,無論在開采程度還是在煤炭品質上都不如80、90 年代,提高煤炭的綜合利用率迫在眉睫,通過精確的煤質分析,能對煤炭的需求達到因工藝制宜。
針對目前煤質數據分析面臨的問題,實現煤質數據統一管控、多渠道匯總,煤質檢測數據信息化勢在必行。
SW-LIMS系統可以實時填報待檢樣品信息,分析檢測人員實時錄入,過磅倉儲人員,實時查看檢測數據;樣品編號按照編號要求使用供應商簡稱+入廠時間統一生成,編號與樣品唯一對應,便于數據查詢與后續數據錄入;同時,系統提供的樣品標簽,統一打印,統一展示內容,樣品生成后直接打印粘貼,后續查詢與錄入直接掃碼完成。

供應鏈與云服務
關注我們
Copyright ? 2022 北京三維天地科技股份有限公司,All rights reserved. 京ICP備10208408號-2
京公網安備 11010602103901號







股票代碼:301159.SZ